Wir unterstützen kostenlos* bei der Antragstellung für Ihre 15% BAFA-Förderung*

Holz-Aluminium-Fenster

DUOLINE 68/78/88

Das Beste beider Welten — warmes Holz auf der Innenseite, wetterfestes Aluminium auf der Außenseite, kombiniert mit über 200 RAL-Farben.

3
Varianten
0,79
Uw ab W/(m²K)
200+
RAL-Farben
3
Dichtungen
DUOLINE Holz-Aluminium-Fenster Profilansicht

15% BAFA-Förderung — wir unterstützen kostenlos* bei der Antragstellung*

Das DUOLINE Holz-Alu-Fenster ist vollständig BAFA-förderfähig. Nutzen Sie den staatlichen Zuschuss für Ihren Fenstertausch.

Förderung sichern
Musterecke

DUOLINE Holz-Alu im Detail

Profilquerschnitte

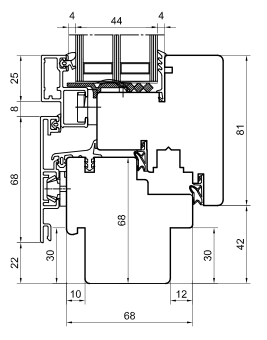
DUOLINE 68 Profilquerschnitt
DUOLINE 68
68 mm | Uw 0,90
DUOLINE 78 Profilquerschnitt
DUOLINE 78
78 mm | Uw 0,84
DUOLINE 88 Profilquerschnitt
DUOLINE 88
88 mm | Uw 0,79

Musterecke

DUOLINE Holz-Alu Musterecke

DUOLINE — Profilansicht

Profilmerkmale auf einen Blick:

  • Holz innen + Aluminium außen
  • Wetterbeständige Alu-Außenschale
  • Natürliches Holz-Ambiente innen
  • Drei Bautiefen (68/78/88mm)
  • Wartungsarm außen warm innen
Produktbeschreibung

Holz trifft Aluminium — die Kombination für höchste Ansprüche

Das DUOLINE Holz-Aluminium-Fenster bringt zwei bewährte Materialien zu einem überlegenen Fenstersystem zusammen. Auf der Rauminnenseite sorgt warmes Echtholz für eine behagliche Atmosphäre und ansprechende Optik, während die äußere Aluminiumschale das Fenster zuverlässig vor Witterungseinflüssen schützt — praktisch wartungsfrei über viele Jahrzehnte hinweg.

In drei Bautiefen erhältlich, deckt das DUOLINE ein breites Spektrum an Dämmanforderungen ab: Die Variante mit 68 mm Holzkern plus 14 mm Alu-Vorsatzschale erreicht einen Uw-Wert von 0,90 W/(m²K). Bei 78 mm Kerntiefe verbessert sich die Wärmeschutzleistung auf 0,84 W/(m²K), und die größte Ausführung mit 88 mm erzielt einen beeindruckenden Uw-Wert von nur 0,79 W/(m²K) — bestens geeignet für energieoptimierte Neubauten und anspruchsvolle Sanierungen.

Drei umlaufende EPDM-Dichtungen bilden eine lückenlose Barriere gegen Zugluft, Schlagregen und Lärm. Die hochwertigen MACO-Beschläge stellen einen reibungslosen Betrieb sicher und lassen sich problemlos mit zusätzlichen Sicherheitselementen ergänzen, um den gewünschten Einbruchschutz zu erreichen.

Mit über 200 verfügbaren RAL-Farben für die Aluminium-Außenschale bietet das DUOLINE nahezu unbegrenzte Gestaltungsfreiheit. Ob klassisches Weiß, anthrazitgrau oder eine auffällige Sonderfarbe — die Außenseite lässt sich exakt an die Fassade anpassen, während die Holzinnenseite wahlweise lasiert oder lackiert werden kann.

Technische Daten

Alle drei Varianten im Vergleich

Eigenschaft DUOLINE 68 DUOLINE 78 DUOLINE 88
Material innen Holz Holz Holz
Material außen Aluminium Aluminium Aluminium
Bautiefe (Holz + Alu) 68 + 14 mm 78 + 14 mm 88 + 14 mm
Uw-Wert 0,90 W/(m²K) 0,84 W/(m²K) 0,79 W/(m²K)
Dichtungen 3 EPDM 3 EPDM 3 EPDM
Beschläge MACO MACO MACO
RAL-Farben (außen) 200+ 200+ 200+
BAFA-förderfähig Ja Ja Ja
Vorteile

Was das DUOLINE auszeichnet

Holz innen, Alu außen

Die Kombination aus natürlichem Holz im Innenraum und robustem Aluminium auf der Wetterseite vereint Wohnkomfort mit Langlebigkeit.

Über 200 RAL-Farben

Die Aluminium-Außenschale ist in mehr als 200 RAL-Farbtönen erhältlich und lässt sich so perfekt an jede Fassadengestaltung anpassen.

Dreifach abgedichtet

Drei umlaufende EPDM-Dichtungen schaffen eine durchgehende Barriere gegen Wind, Schlagregen und Kältebrücken.

Nahezu wartungsfrei

Die Aluminium-Außenschale benötigt keinerlei Anstrich oder Pflege und bewahrt über Jahrzehnte ihr makelloses Erscheinungsbild.

MACO-Beschläge

Hochwertige Beschlagtechnik von MACO sorgt für leichtgängige Bedienung und kann mit Sicherheitsoptionen erweitert werden.

BAFA-förderfähig

Sichern Sie sich 15% staatliche Förderung — wir unterstützen kostenlos* bei der Antragstellung*.

Interesse am DUOLINE Holz-Alu-Fenster?

Holen Sie sich jetzt Ihr massgeschneidertes Angebot ein — selbstverständlich inklusive Unterstützung bei der BAFA-Antragstellung* durch unser Team.